当前位置:首页 > 电工基础 > 正文

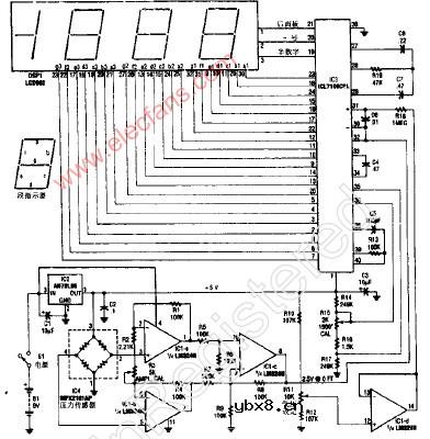
VTL2C3 VTL2C4封装结构电路图

来源:网络  发布者:电工基础  发布时间:2026-03-06 16:15
VTL2C3 VTL2C4封装结构图

VTL2C3 VTL2C4封装结构电路图

VTL2C3 VTL2C4封装结构图

相关热词:#电路图

最新文章
无线电探向用的极坐标直角坐标转换器和测试图案发生器无线电探向用的极坐标直角坐标转换器和测试...

时间:2026-03-07

能耗监测器能耗监测器

时间:2026-03-07

谐波失真分析器谐波失真分析器

时间:2026-03-07

手表嘀嗒声计时器手表嘀嗒声计时器

时间:2026-03-07

光学连续性测试器光学连续性测试器

时间:2026-03-07

RC十进制电阻箱RC十进制电阻箱

时间:2026-03-07

RC十进制电阻箱(续)RC十进制电阻箱(续)

时间:2026-03-07

数字式测高计数字式测高计

时间:2026-03-07

电子秤电子秤

时间:2026-03-07

雷达校准器雷达校准器

时间:2026-03-07

热门文章
彩灯电路彩灯电路

时间:2026-03-05

三相异步电动机原理三相异步电动机原理

时间:2026-03-04

转角测量电路转角测量电路

时间:2026-03-05

经典的正弦波发生电路经典的正弦波发生电路

时间:2026-03-05

电度表的工作原理电度表的工作原理

时间:2026-03-04

电风扇红外遥控器2电风扇红外遥控器2

时间:2026-03-04

电动机单线远程正反转控制电路图电动机单线远程正反转控制电路图

时间:2026-03-04

三相异步电动机的拆装详讲三相异步电动机的拆装详讲

时间:2026-03-04

三相异步电动机的七种调速方式三相异步电动机的七种调速方式

时间:2026-03-04

USB转232电路图USB转232电路图

时间:2026-03-04