为保证继电器的性能,需对继电器的参数进行全面的测试。继电器的主要测试参数及参数的定义如表1:


为保证继电器的质量,表1所列参数都应严格进行测试,但其中有些参数的测试特别需要引起我们的注意。
1.吸合电压和释放电压
继电器的吸合电压和释放电压的测试方法有两种,一种是直流法,一种是脉冲法。这两种测试方法的绕组加电波形见图1和图2。传统手工测试一般都采用直流法,因其比较容易实现。只需将一直流稳压电源接在被测继电器的绕组上,缓慢调节稳压源电压,同时监视继电器触点的状态(量通路,用指示灯显示,甚至听声音)即可测到吸合电压和释放电压。

由图可知用直流法测试时,绕组电压是渐变上升或下降的,而采用脉冲法测试吸合电压时绕组电压每次是从零电压上跳的,采用脉冲法测试释放电压时绕组电压每次是从额定工作电压下跳的。由于继电器自身的特性,两种测试方法测试会有不同的测试结果,相比之下脉冲法的测试结果严于直流法,同时也更接近实际使用情况。国军标也明确规定当两种测试方法有不同的结果时,应以脉冲法的测试结果为准,以此保证用户的利益。但脉冲法由于测试方法较为复杂,通常需要专用测试设备才能完成。
2.触点接触电阻

触点接触电阻包括动合点接触电阻和静合点接触电阻,是继电器最重要的参数之一,也是最难测的参数的之一。图3显示了对继电器触点进行四线凯尔文测试的原理。说其难测是因为接触电阻只有几十毫欧、十几毫欧,甚至只有几毫欧,如果不是全线采取四线凯尔文测试,扣除测试系统的内部电阻和接触电阻则很难将其测准。说其重要是因为触点接触电阻除了反映触点的电性能(电阻)以外,还反映了触点的化学和物理性能,例如触点表面是否有钝化膜产生,触点间的压力是否能达到设计要求。试验证明当继电器中的弹性材料应力减退,触点压力下降将会在触点接触电阻参数上有明显的反映,所以触点接触电阻与继电器的接触可靠性密切相关。表2显示了继电器样品在试验中触点接触电阻和触点压力之间的关系。

注 : 表中数据为多次测试平均值。
由表2数据可以得知,随着触点压力的衰退,触点间的静态接触电阻明显变大。
3.回跳时间
回跳时间包括吸合回跳时间和释放回跳时间。由于继电器是采用有弹性的机械触点完成线路的接通和断开,因此不同于由半导体器件组成的无触点电子开关,当继电器的触点接通或断开的瞬间会有一段不稳定的接触期,典型的触点波形见图4。

MIL-R-39016D和GJB 65A-91对触点回跳做了定义:“等于或大于开路电压的 90%,且脉冲宽度等于或大于 10 uS 的现象则认为是回跳”。同时明确规定触点回跳时间不得超过 1.5 mS。有些用户对回跳时间参数不以为然,认为触点最终总会接通(或断开),过程中有没有回跳不影响继电器的正常使用。这是一种错误的认识,军标之所以规定回跳时间参数的测试,是因为继电器的回跳时间同静态接触电阻参数一样,反映了继电器的触点压力,试验证明,当继电器的触点压力明显衰退时,回跳时间会变长。表3显示了继电器样品在试验中触点回跳时间和触点压力之间的关系。

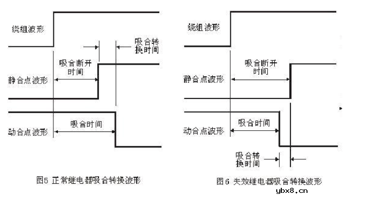
4.转换时间
转换时间包括吸合转换时间和释放转换时间。以吸合转换时间为例,继电器在吸合过程中,静合点断开时间与动合点吸合时间之差称为吸合转换时间。图5和图6分别显示了合格继电器和失效继电器的吸合转换波形。

转换时间是继电器的一个很重要的参数,它保证了继电器触点的先断后通,在有多组触点的继电器中,必须在最后一组静合点断开后,才能有动合点闭合,否则就是转换时间不合格。如果在一组触点中出现先通后断的情况,就是所谓的三点连通。这种转换时间不合格的继电器在使用中会造成严重的后果,特别是应用在电源切换和信号切换的场合的继电器,如果继电器转换时间不合格,将导致电源瞬时短路或信号瞬时短路。转换时间的测试由于需要对多组触点同时进行监测,通常也需要专用测试系统才能完成。
5.介质耐压和绝缘电阻
介质耐压(俗称打高压)是考核继电器的壳体、绕阻、触点及触点间在规定的时间内承受规定交流电压的能力。而绝缘电阻是考核继电器的壳体、绕阻、触点及触点间在效加规定直流电压的条件下体现出来的绝缘电阻。国军标规定的试验电压施加点见表4。

表4可知要完成所有电压施加点的试验,需要进行多次测试,对于触点较多(如6组)的继电器则测试过程更加复杂,一般需采用专用自动化测试设备才能完成。
一、测试说明
1、测量继电器工作电压范围(包括最低闭合电压,最高断开电压);
2、测继电器的功耗(额定电流)和内阻;
3、继电器长期工作状况,耐压。
4、图标说明:

二、测试过程
1、测内阻值和额定电流
a、内阻测试:测试继电器1、8脚间的阻值大小,如图示

b、额定电流测试:对继电器1、8脚供直流24V电,等30秒读取电流表数据 注意:电流测试,万用表表笔插至电流输入端口,并调整电流档对应的量程档位(mA)。

2、测继电器工作电压范围

a、最低闭合电压测试:直流电源供电从0V开始供电,电压逐渐调高,直至蜂鸣档告警,记录当前电压值U1。(保持直流电压当前供电值)
注意:图中电压表和蜂鸣器档都是由万用表实现的
b、最高断开电压测试:直流电源供电从U1开始供电,电压逐渐调低,直至蜂鸣档停止告警,记录当前电压值U2。 3.测常开常闭耐压和线圈与触点耐压
a、测前准备:将耐压值测试仪的“漏电流”旋钮打到“0.5”mA,“定时”
旋钮打到“60”s,“电压范围”旋钮打到“5”KV,“电压调节”旋钮打到0V,“power”旋钮打到“OFF”,两条输出线一条接高压输出的“_DC”,一根接地。
b、测常开常闭耐压测试:“power”—》“ON”, “电压调节”—》增加到耐压值测试仪跳闸告警电压,读出此时的电压,如下图示

c、线圈与触点耐压:“power”—》“ON”, “电压调节”—》5KV以上,耐压值测试仪跳闸不告警,线圈与触点耐压大于等于5KV,如下图

注意事项
1、测试额定电流时,继电器里线圈在突然加电压时会产生电磁感应,电流会越变越小,电压稳定后电磁感应消失,电流稳在一个范围内。像OMRON的G5RL-14-E刚上电电流在16mA-17mA左右,4-5分钟后稳定电压在14mA-15mA左右。但我们测试是读取刚上电30秒后的电压
2、在常闭常开耐压值时,继电器第一次跳闸后会产生电磁感应,电磁感应的消失需要时间,在第二次跳闸电压会小很多。但我们测试一般读第一次的电压。
3、如果读稳定的额定电流值,就要读第二次常闭常开耐压值。如果是读30秒的额定电流值,就要读第一次动作的常闭常开耐压值。
继电器几个典型常用的接线图
时间:2026-03-06
为什么直流继电器要并联二极管呢?
时间:2026-03-06
更换或使用继电器时需要注意哪些事项?
时间:2026-03-06
学习PCB设计需要知道的16个原则
时间:2026-03-06
光伏控制器简介
时间:2026-03-06
PLC现场安装和维护的注意事项介绍
时间:2026-03-06
继电器的工作原理以及驱动电路解析
时间:2026-03-06
三菱PLC功能指令介绍(二)
时间:2026-03-06
三菱PLC辅助继电器和定时器介绍
时间:2026-03-06
HTCC:半导体封装的理想方式
时间:2026-03-06
电阻的标称阻值和允许偏差
时间:2026-03-05
使用过滤器电容器和诱导器来抑制受辐射的EM...
时间:2026-03-05
漆膜电容器的结构与特点
时间:2026-03-05
玻璃釉电容器的结构与特点
时间:2026-03-05
关于STM32WL LSE 添加反馈电阻后无法起振的...
时间:2026-03-05
Vishay精密无磁薄膜片式电阻以小尺寸实现6W...
时间:2026-03-05
LED固晶机龙头直面“寒冬”
时间:2026-03-05
高频旁路电容的原理_高频旁路电容的作用
时间:2026-03-05
详细的领略一次什么是独石电容
时间:2026-03-05
电力电容器的故障维修
时间:2026-03-05