光控式语音警示电路
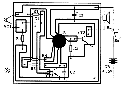
光控语音警示电原理图见图1。整个电路由光控电子开关和3秒语音集成电路两部分组成。图1中光敏三极管VT1和晶体三极管VT2,电阻R1、R2、R3和电容C1、C2等构成光控开关电路。语音集成电路IC及三极管VT3、电阻R4、R5等构成语音放大电路。图2是该电路的印刷电路板图。平常在光源照射下,VT1呈低阻状态,VT2饱和导通,IC的触发端③脚得不到正触发脉冲而不工作,扬声器无声。当VT1被物体遮挡时,便产生一负脉冲电压,并通过C1耦合到VT2的基极,导致VT2进入截止状态,IC获得一正触发脉冲而工作,输出音频信号通过VT3放大,推动扬声器发出声响。声响内容可根据不同场合选择不同的语音电路来产生,例如高压电网或配电房等场所,可选用“高压重地,禁止入内”、“有电危险,请勿靠近”等语音集成电路。


相关热词:#语音
TVS防护电路的典型应用
时间:2026-03-07
LED发光二极管的电气特性
时间:2026-03-07
MCS251和PC机间的串口通信电路设计
时间:2026-03-07
室内智能照明控制系统电路设计 —电路图天天...
时间:2026-03-07
LED色温的特性与极限参数的意义
时间:2026-03-07
采用单片机的智能照明控制器电路模块设计
时间:2026-03-07
电子战接收机种类介绍
时间:2026-03-07
LED智能照明系统电路模块设计 —电路图天天...
时间:2026-03-07
揭秘DSP电机控制串行通信系统电路设计
时间:2026-03-07
罗姆超小短波红外器件助力物质检测及医疗健...
时间:2026-03-07
彩灯电路
时间:2026-03-05
三相异步电动机原理
时间:2026-03-04
三相异步电动机的七种调速方式
时间:2026-03-04
转角测量电路
时间:2026-03-05
经典的正弦波发生电路
时间:2026-03-05
电动机单线远程正反转控制电路图
时间:2026-03-04
USB转232电路图
时间:2026-03-04
电度表的工作原理
时间:2026-03-04
电风扇红外遥控器2
时间:2026-03-04
三相异步电动机的拆装详讲
时间:2026-03-04