星三角启动,属降压启动他是以牺牲功率为代价来换取降低启动电流来实现的。所以不能一概而以电机功率的大小来确定是否需采用星三角启动,还的看是什么样的负载,一般在需要启动时负载轻运行时负载重尚可采用星三角启动,一般情况下鼠笼型电机的启动电流是运行电流的5—7倍,而对电网的电压要求一般是正负10%(我记忆中)为了不形成对电网电压过大的冲击所以要采用星三角启动,一般要求在鼠笼型电机的功率超过变压器额定功率的10%时就要采用星三角启动。
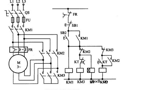
是最为常见的星三角控制电路,严格按电路图配线安装,电路运行稳定可靠,但在实际的配线中会出现这样那样的问题,导致二次启动不成功,及一次启动结束稍顿又再次启动的现象。

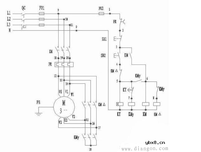
我们要求降压启动,且启动后自动切换为三角形连接。为此,我们使用到如下电路

在该电路中,我们引入了一个新的元件一时间继电器 (其它元件的原理请戳我们之前的文章:电工零基础的人也能看懂:二次回路的基本控制原理)。
当需要启动电动机时,闭合开关QC,按下启动按钮SB2,接触器线圈KM和KMy与时间继电器线围KT同时得电,接触器KMy的主触点将电动机接成星形并经过KM的主触点接至电源,电动机降压启动。当时间继电器KT经过规定时间后,常闭触点KT断开,同时接触器线匿KMy失电,接触器线圈KM=得电,电动机主电路换成三角形接法,电动机正常运转。
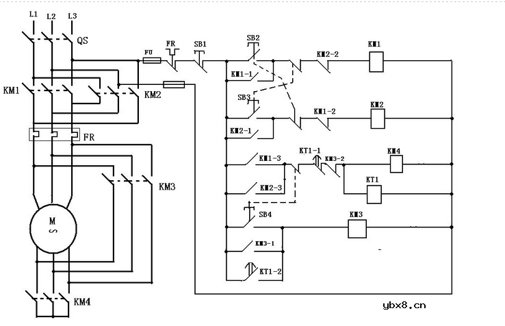
1.按下SB2,KMa、KM1、KT得电,星形启动完毕(KT延时到)KM1断开,KT得电延时吸合闭合KM2吸合完成星三角正转。
2.按下SB3,KMb、KM1、KT得电,情况同上。
3.KMa、KMb为换向接触器。
4.星三角启动一般用在15KW以上电机,以减小电机启动对电网的冲击


相关链接
星三角启动电路图
星三角降压起动控制电路
电动机星三角降压启动电路
星三角能耗制动电路图大全(电动机/接触器/继电器自动星三角降压启动电路)
相关热词:#电路
无线遥控器电路图制作
时间:2026-03-07
无线电遥控门铃电路原理图
时间:2026-03-07
NE555过流保护检测器电路图
时间:2026-03-07
串联谐振升压原理
时间:2026-03-07
谐振回路的工作原理
时间:2026-03-07
电容降压电路原理
时间:2026-03-07
实用的电容降压电路
时间:2026-03-07
低成本的阻容降压电路原理图分析
时间:2026-03-07
阻容降压原理及电路
时间:2026-03-07
阻容降压电路的误区
时间:2026-03-07
彩灯电路
时间:2026-03-05
三相异步电动机原理
时间:2026-03-04
三相异步电动机的七种调速方式
时间:2026-03-04
转角测量电路
时间:2026-03-05
经典的正弦波发生电路
时间:2026-03-05
电动机单线远程正反转控制电路图
时间:2026-03-04
三相异步电动机的拆装详讲
时间:2026-03-04
USB转232电路图
时间:2026-03-04
电度表的工作原理
时间:2026-03-04
电风扇红外遥控器2
时间:2026-03-04