当前位置:首页 > 电路图基础 > 正文

开关关断长延时电路图

来源:网络  发布者:电工基础  发布时间:2026-03-07 17:08
  开关关断长延时电路图(一)   开关关断长延时电路如下图所示,将定时器、光电耦合器、桥式可控硅交流开关和双向可控硅组合在一起,构成开关断开长延时电路。当控制按钮释放后,保持电机或其它交流电器通

  开关关断长延时电路图(一)

  开关关断长延时电路如下图所示,将定时器光电耦合器、桥式可控硅交流开关和双向可控硅组合在一起,构成开关断开长延时电路。当控制按钮释放后,保持电机或其它交流电器通电1小时。按钮闭合,2脚电压降压Ucc/3以下,输出端3脚变高,发光管导通发光,桥式可控硅交流开关触发双向可控硅使电机运转。同时7脚的电容器开始充电,直至其电压上升到2Ucc/3时,定时器输出端变低,电机才停止运转。

  

开关关断长延时电路图

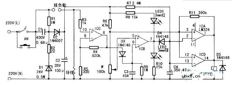
  开关关断长延时电路图(二)

  接通电源后,由于继电器J和按钮开关AN的触点均处于断开状态,被控制的电器(以下称为负载)及本电路均不工作,待机功耗为0。按下电源启动按钮AN后,本控制电路和负载同时得电,负载进入待机状态,电路中C1、D1、D2、C2、R1、R2构成的电容降压整流电路提供24V电源。

  由于待机状态下负载工作电流小,电流取样导线上的压降也小,通常不大于1mV。该电压经R3送入ICC,R4,R5组成的放大倍数为2500倍的放大电路,经放大后输出峰值电压约2.5V的脉动直流电压,再经D3,C3,R9构成的滤波电路得到约2.5V的直流电压。此电压在ICB、R6、W构成的电压比较器中与ICB(⑤脚ref电压(可在调整时通过调整电位器W改变)比较后,ICB7脚输出高电平。驱动LED2工作,24V电源电压经R7向C4充电,C4两端电压由O开始缓慢升高,在此电压升高到16V之前,ICA、ICD构成的电压比较器输出高电平,继电器J吸合将AN短路,此时可松开AN,电路不会断电。

  直至C4上电压升高到16V左右(按本电路参数设计约4min),ICA、ICD并联构成的电压比较器翻转,继电器J断开,电路全部断电。如果在此4min时间内负载工作,那么按上述分析,ICB7脚输出低电平,驱动LED1工作,D4使C4放电并抑制R7向C4充电,C4上电压被钳位于O.7V左右,继电器J保持吸合。R11的作用是给ICA、ICD构成的电压比较器一个正反馈作用,输入输出具有施密特触发器特性。以免继电器断开瞬间由于ICB(⑤脚ref电压波动产生误动作。

  

开关关断长延时电路图

  (综合整理:家电资料维修网、MCU资讯)

相关热词:#开关

最新文章
无线遥控器电路图制作无线遥控器电路图制作

时间:2026-03-07

无线电遥控门铃电路原理图无线电遥控门铃电路原理图

时间:2026-03-07

NE555过流保护检测器电路图NE555过流保护检测器电路图

时间:2026-03-07

串联谐振升压原理串联谐振升压原理

时间:2026-03-07

谐振回路的工作原理谐振回路的工作原理

时间:2026-03-07

电容降压电路原理电容降压电路原理

时间:2026-03-07

实用的电容降压电路实用的电容降压电路

时间:2026-03-07

低成本的阻容降压电路原理图分析低成本的阻容降压电路原理图分析

时间:2026-03-07

阻容降压原理及电路阻容降压原理及电路

时间:2026-03-07

阻容降压电路的误区阻容降压电路的误区

时间:2026-03-07

热门文章
彩灯电路彩灯电路

时间:2026-03-05

三相异步电动机原理三相异步电动机原理

时间:2026-03-04

三相异步电动机的七种调速方式三相异步电动机的七种调速方式

时间:2026-03-04

转角测量电路转角测量电路

时间:2026-03-05

经典的正弦波发生电路经典的正弦波发生电路

时间:2026-03-05

电动机单线远程正反转控制电路图电动机单线远程正反转控制电路图

时间:2026-03-04

三相异步电动机的拆装详讲三相异步电动机的拆装详讲

时间:2026-03-04

USB转232电路图USB转232电路图

时间:2026-03-04

电度表的工作原理电度表的工作原理

时间:2026-03-04

电风扇红外遥控器2电风扇红外遥控器2

时间:2026-03-04