速度继电器的定子结构与笼型异步电动机类似,一个空心圆环,由硅钢片冲压而成,并有笼型绕组。转子是一个圆柱形永久磁铁。

速度继电器转子的轴与被控电机的轴相连接,而定子套在转子上。当电动机转动时,速度继电器的转子随之转动,然后定子也转动。当速度达到某一数值时,速度继电器的常闭触头分断,常开触头闭合。当电动机转速低于某一值时,定子产生的转矩减小,触头在弹簧作用下复位。一般速度继电器的转轴在130r/min左右时,触头即能动作;在100r/min时,触头即能恢复到正常位置。可以通过螺钉的调节来改变速度继电器动作的转速,以适应控制电路的要求。
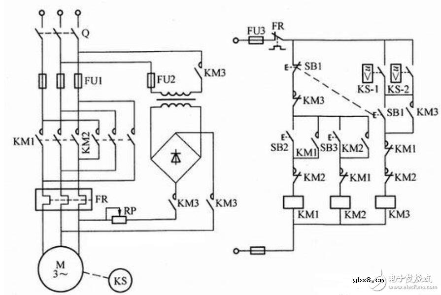
如下图所示为速度继电器控制电动机可逆运转能耗制动电路。图中KM1、KM2为电动机正反转接触器,KM3为能耗制动接触器,KS为速度继电器。

电路工作原理:合上电源开关Q,根据需要按下正转或反转按钮SB2或SB3,相应接触器KM1或KM2线圈得电吸合并自锁,电动机起动旋转。此时速度继电器相应的正向或反向触点KS-1或KS-2闭合,为停车接通KM3实现能耗制动作准备。
停车时,按下停止按钮SB1,电动机定子三相交流电源被切断。当按钮SB1按到底时,KM3线圈得电并自锁,电动机定子绕组接入直流电源进行能耗制动,电动机转速迅速下降。当速度继电器转速低于120r/min时,速度继电器释放,其触点KS-1或KS-2在反力弹簧作用下复位断开,使KM3线圈断电释放,切断直流电源,能耗制动结束,电动机转速继续下降至零。
本电路适用于可逆运转,能够通过传动机构来反映电动机转速,并且电动机容量较大、起停频繁的生产机械。
相关热词:#继电器
无线遥控器电路图制作
时间:2026-03-07
无线电遥控门铃电路原理图
时间:2026-03-07
NE555过流保护检测器电路图
时间:2026-03-07
串联谐振升压原理
时间:2026-03-07
谐振回路的工作原理
时间:2026-03-07
电容降压电路原理
时间:2026-03-07
实用的电容降压电路
时间:2026-03-07
低成本的阻容降压电路原理图分析
时间:2026-03-07
阻容降压原理及电路
时间:2026-03-07
阻容降压电路的误区
时间:2026-03-07
彩灯电路
时间:2026-03-05
三相异步电动机原理
时间:2026-03-04
三相异步电动机的七种调速方式
时间:2026-03-04
转角测量电路
时间:2026-03-05
经典的正弦波发生电路
时间:2026-03-05
电动机单线远程正反转控制电路图
时间:2026-03-04
三相异步电动机的拆装详讲
时间:2026-03-04
USB转232电路图
时间:2026-03-04
电度表的工作原理
时间:2026-03-04
电风扇红外遥控器2
时间:2026-03-04