一、由同步电动机的同步转速公式和转差率公式 n1=60f÷ P S =(n1-n)÷n1 二、可得出异步电动机的转速公式 n=(60f÷ P)×(1-S) 由上式可见,异步电动机的调速,可采用改变电源频率f、改变转差率S和改变旋转磁场磁极对数p等三种方法。 (1)改变电源频率:这种调速方法以采用交流电源为前提。一般采用可控硅变频调速系统,先通过整流电路将交流电变换为电压可调的直流电,然后再通过震(振)荡电路变换为频率可调的交流电。由于变频设备复杂、价格高品,因而限制了这种调速方法的推广应用。但随着经济的进步,很多厂也在推行变频器。
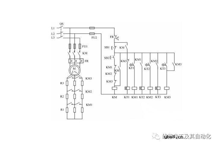
(2)改变转差率:这种调速方法只适用于绕线式转子异步电动机。因为通常在转子回路中串联电阻,通过改变转子回路的电阻来改变转差率,以进行调速。一般只有绕线式转子才能够通过滑环和电刷在机外连接调速电阻。这种调速方法功率损耗大、效率低,很少用来调整机床电动机的转速。
(3)改变磁极对数:由于磁极对数只能成对改变,因此只能是有级调整,一般可做到二速、三速或四速调速。机床上常用的是由三角形接线改为双星形接线, 以对电动机进行从四极变为二极的二速调速。
|
相关热词:#电工论坛
电工距离保护有几段?这解释合理不?
时间:2026-03-10
PLC是什么?PLC是以微处理器为基础,综合了...
时间:2026-03-10
18个电动机知识,转子转速与旋转磁场的转速...
时间:2026-03-10
图解一灯单控、双控、三控、四控照明灯控制...
时间:2026-03-10
图解电能表的接线大全方法
时间:2026-03-10
星三角降压启动控制线路的接线技巧常见故障...
时间:2026-03-10
为电工朋友总结的电工基础知识和维修经验,...
时间:2026-03-10
建筑电气工程施工质量验收规范,最全面的水...
时间:2026-03-10
专业电工师傅解答:家装改水电线管走地好还...
时间:2026-03-10
功率如何计算电流承受力,2500W用电器用多粗...
时间:2026-03-10
豆浆机更换电机全过程
时间:2026-03-09
电信 IPTV 常见故障排除方法与检修实例 (三...
时间:2026-03-08
三相电的相序 怎样才能分辨ABC
时间:2026-03-09
分享一下解决TV远程各种问题的工具方法,你...
时间:2026-03-09
格兰仕G90F25CN3LV-Q6(GO)变频 微波炉,按启...
时间:2026-03-09
九阳电压力锅维修过程
时间:2026-03-09
《洗衣机维修从入门到精通》电子书PPT之三
时间:2026-03-09
电动车越开电池越不耐用?别急着换!充电注...
时间:2026-03-09
在这3种情况下,最好别安装燃气热水器,别拿...
时间:2026-03-09
安装师傅却说:他只是帮忙的,并表示这个线...
时间:2026-03-09