电子元件2026-03-05
变压器绕组直流电阻测量属于变压器的例行试验,通过测量变压器绕组直流电阻,可以检查绕组导线连接处的焊接或机械连接是否良好;电压分接开关的各个位置接触是否良好及分接开关实际位置与指示位置是否相符;引出线
电阻如何看色环读数?终端电阻的开发与应用
电子元件2026-03-05
电阻如何看色环读数? 例:4环电阻 依次为:红黄红金 读为2700Ω=2.7K 误差为±5%
电子元件2026-03-05
纯电阻、纯电感交流电路断开时的灭弧过程: 纯电阻交流电路断开时的灭弧过程
电子元件2026-03-05
什么是电阻彩色代码? 记得我最早、年轻时候进入电子领域时:那些在小圆柱形上的彩色条状物究竟是什么?嗯~它们是电阻值。在我本地的Radio Shack卖我一个很酷的“计算器(calculator)”来译码它们,不用
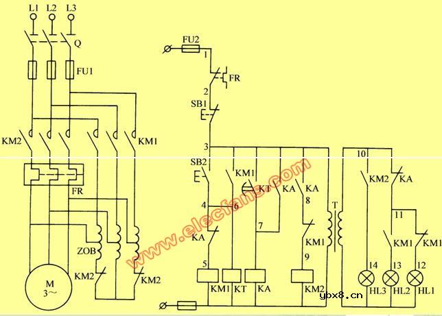
定子串自耦变压器降压启动控制线路(电路图)
电工基础2026-03-05
定子串自耦变压器降压启动控制线路:串自耦变压器降压启动的控制线路如图2-11所示。这一线路的设计思想和串电阻启动线路基本相同,也是采用时间继电器完成按时动作,所不同是启动时串入自耦变压器,启动结束时自动切
电工问答2026-03-04
变压器输出功率和磁芯尺寸的关系 要使变压器输出更大的功率,我们希望在电压一定的情况下,圈数要尽可能的少、导线尽可能的粗。
电动机、变压器的控制原理
电工问答2026-03-04
电动机、变压器的控制原理 曾经说过:电动机、变压器等非线性负载的工作需要一个完整的正弦波电压。否则会出现电动机或变压器发热或嗡嗡响的情况。
电工问答2026-03-04
变压器、电抗器识图 100VA三相干式变压器 6KVA三相干式变压器 800KVA三相整流变压器
变压器工程图(含线路图和符号说明)
电工基础2026-03-04
变压器工程图(含线路图和符号说明 600)this.style.> 工程图内容包括:线路图、剖嫱肌⑹褂玫腃ore、Bobbin、绕制说明、电气测试、外观图等说明 1、电路图: 、电路图:
电子变压器电路图
电工基础2026-03-04
电子变压器电路图 本文介绍的电子变压器克服了传统硅钢片变压器体积、重量大、效率低、价格高的缺点,电路成熟,性能稳定。
变压器反馈式振荡电路
电工基础2026-03-04
变压器反馈式振荡电路 变压器反馈式振荡电路 1.工作原理 引入正反馈最简单的方法是采用变压器反馈方式,如图(7114)所示,用反馈电压取代输入电压,得到变压器反馈式振荡电路。
变压器等效电路
电工基础2026-03-04
变压器等效电路 近似等效电路可用于分析计算变压器负载运行的某些问题,如二次侧电压变化并联运行的负载分配等把励磁支路移至端点处。计算时引起的误差不大:变压器的励磁电流(即空载电流)为额定电流的2%-10%,(
在脉冲调控器中使用脉冲变压器取代电源变压器
电工基础2026-03-04
在脉冲调控器中使用脉冲变压器取代电源变压器
不用输出变压器的输出电路
电工基础2026-03-04
不用输出变压器的输出电路
变压器短路保护电路
电工基础2026-03-04
变压器短路保护电路 介绍利用PTC热敏电阻对功率为50VA以下的小型变压器作过载和短路保护的一种电路。 原理电路 变压器的初级绕组由外部的220V电源经光耦和三端可控开关(BRT22)供电,次级电路输出为6~24V。BRT22的
差动变压器电路
电工基础2026-03-04
差动变压器电路
多业务广域网解决方案
时间:2026-03-05
无线网络新技术_无线MESH网络是什么
时间:2026-03-05
简单无线mesh网络搭建
时间:2026-03-05
无线mesh网络特点
时间:2026-03-05
无线接入方式有哪些
时间:2026-03-05
无线接入器是什么
时间:2026-03-05
无线中继器安装操作步骤
时间:2026-03-05
无线中继器怎么设置_怎样用中继器增强wifi无...
时间:2026-03-05
tplink无线中继器设置
时间:2026-03-05
无线怎么防止别人蹭网
时间:2026-03-05
彩灯电路
时间:2026-03-05
三相异步电动机原理
时间:2026-03-04
转角测量电路
时间:2026-03-05
经典的正弦波发生电路
时间:2026-03-05
电度表的工作原理
时间:2026-03-04
电动机单线远程正反转控制电路图
时间:2026-03-04
三相异步电动机的拆装详讲
时间:2026-03-04
三相异步电动机的七种调速方式
时间:2026-03-04
USB转232电路图
时间:2026-03-04
沈乐满SR-5燃气热水器原理图
时间:2026-03-05