电子元件2026-03-06
工频谐振变压器的特点和应用 工频谐振试验变压器主要用于电力电缆、发电机组、电力电容器及大电容量试品的交流耐压试验。较小的体积、较低的容量、较好的电压波形满足大容量高电压设备耐压试验。
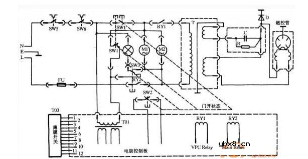
微波炉使用注意事项,微波炉怎么使用最省电
时间:2026-03-07
微波炉磁控管内部结构和好坏判断
时间:2026-03-07
微波炉电容器能不能替换 怎么替换
时间:2026-03-07
微波炉电容器接线方法 微波炉高压电容如何检...
时间:2026-03-07
微波炉电容器好坏判断 微波炉电容接法图详解
时间:2026-03-07
微波炉的变压器和高压电容的连接
时间:2026-03-07
星三角启动电路图各符号意义
时间:2026-03-07
星三角启动的好处是什么 星三角接法大全
时间:2026-03-07
星三角启动接触器的电路图分析
时间:2026-03-07
星三角启动需要几根线 电动机接交流接触器接...
时间:2026-03-07
玻璃釉电容器的结构与特点
时间:2026-03-05
电容器入门教程
时间:2026-03-05
关于STM32WL LSE 添加反馈电阻后无法起振的...
时间:2026-03-05
暑期买元器件下单立减还送华为P30pro
时间:2026-03-05
电阻的标称阻值和允许偏差
时间:2026-03-05
使用过滤器电容器和诱导器来抑制受辐射的EM...
时间:2026-03-05
LED固晶机龙头直面“寒冬”
时间:2026-03-05
浅谈高压贴片电容分类与性能参数
时间:2026-03-05
聚四氟乙烯电容器的结构与特点
时间:2026-03-05
漆膜电容器的结构与特点
时间:2026-03-05